Greffe de Phares à LED
- Mika Nari
- Fondateurs

- Messages : 7469
- Enregistré le : 24 oct. 2013, 18:17
- Département : 69 Rhône
- Localisation : Lyon-Givors (69)
- Moto : Africa Twin 2016-2017 CRF1000L DCT
- moto 2 : Africa Twin 90/92 750 RD04
- A remercié : 23 fois
- A été remercié : 6 fois
- Âge : 44
- Tanxane
- Coupe-feu

- Messages : 820
- Enregistré le : 15 oct. 2014, 23:42
- Département : 06 Alpes-Maritimes
- Localisation : Cannes
- Moto : Africa Twin 96/03 750 RD07a
- A remercié : 0
- A été remercié : 0
- Âge : 60
Re: Greffe de Phares à LED
Le plus petit que je connaisse c'est les passing lamp de Harley en 4,5 pouces soit 11,43 cm.
Ou alors des antibrouillards en 3,5 pouces mais c'est pas la joie.
Après c'est compliqué pour faire de la puissance dans aussi peu de place.
Tu veux faire quoi Mika ?
Ou alors des antibrouillards en 3,5 pouces mais c'est pas la joie.
Après c'est compliqué pour faire de la puissance dans aussi peu de place.
Tu veux faire quoi Mika ?
- ObiOne
- Grain de sable

- Messages : 5070
- Enregistré le : 15 mars 2018, 16:35
- Département : 70 Haute-Saône
- Localisation : Belfort/Montbéliard
- Moto : Africa Twin Adventure Sport 2018
- moto 2 : Autres
- A remercié : 0
- A été remercié : 0
Re: Greffe de Phares à LED
C'est pas mal du tout comme intégration. Les lentilles en 1/2 lunes des codes ça fait un faisceau très plat, tu ne devrais pas éblouir une fois que tu leur auras donnés la bonne l'incidence.
- Tanxane
- Coupe-feu

- Messages : 820
- Enregistré le : 15 oct. 2014, 23:42
- Département : 06 Alpes-Maritimes
- Localisation : Cannes
- Moto : Africa Twin 96/03 750 RD07a
- A remercié : 0
- A été remercié : 0
- Âge : 60
Re: Greffe de Phares à LED
Oui, j'ai fait un test dans le garage, l'ancien LED que j'avais arrosait partout, celui-ci fait un faisceau bien plat avec un point central.
- TiTi
- Adhérent 2025/26

- Messages : 23434
- Enregistré le : 25 oct. 2013, 22:48
- Département : 34 Hérault
- Localisation : Frontignan
- Moto : Africa Twin 96/03 750 RD07a
- A remercié : 0
- A été remercié : 36 fois
- Tanxane
- Coupe-feu

- Messages : 820
- Enregistré le : 15 oct. 2014, 23:42
- Département : 06 Alpes-Maritimes
- Localisation : Cannes
- Moto : Africa Twin 96/03 750 RD07a
- A remercié : 0
- A été remercié : 0
- Âge : 60
Re: Greffe de Phares à LED
Ah oui, mais dans ce cas il peut oublier la possibilité d'inverser feu de route/feu de croisement.
- All-might
- Piste carrossable

- Messages : 615
- Enregistré le : 12 oct. 2020, 17:28
- Département : 01 Ain
- Localisation : Bourg en bresse
- Moto : Africa Twin 93/95 750 RD07
- moto 2 : Autres
- A remercié : 0
- A été remercié : 0
- Âge : 37
Re: Greffe de Phares à LED
Et voilà en une belle après-midi enneigé, j'ai installé mes nouveaux phares led (que les puristes se calment, je n'ai pas sacrifié mes phares d'origine pour un retour en arrière possible
)
J'ai tt d'abord suivi le tuto de Tanxane donc je n'ai rien a vous expliquer.
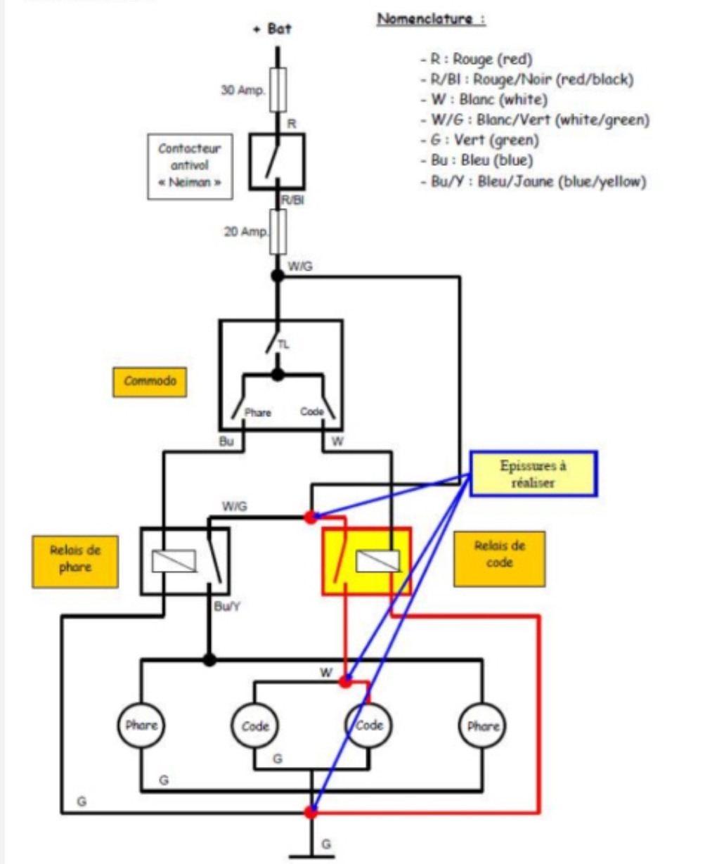
J'ai également modifié le circuit d'éclairage pour avoir les veilleuses et les codes sur les 2 phares (comme sur les rd07a)
J'ai trouvé les feux pour 22,56e l'unité sur Aliexpress
Je peux même y intégrer les clignotants
L'éclairage est super fort c'est impressionnant !!!
J'ai tt d'abord suivi le tuto de Tanxane donc je n'ai rien a vous expliquer.
J'ai également modifié le circuit d'éclairage pour avoir les veilleuses et les codes sur les 2 phares (comme sur les rd07a)
J'ai trouvé les feux pour 22,56e l'unité sur Aliexpress
Je peux même y intégrer les clignotants
L'éclairage est super fort c'est impressionnant !!!
- Fichiers joints
-
- Screenshot_20210117-181237_Gallery.jpg (207.22 Kio) Vu 3527 fois
-
- Screenshot_20210117-181300_Gallery.jpg (690.86 Kio) Vu 3524 fois
-
- Screenshot_20210117-181313_Gallery.jpg (560.44 Kio) Vu 3524 fois
-
- Screenshot_20210117-181154_Gallery.jpg (679.62 Kio) Vu 3524 fois
Modifié en dernier par All-might le 21 janv. 2021, 11:06, modifié 1 fois.
Le voyage est la seule chose qu'on achète qui nous rend plus riche.....
- All-might
- Piste carrossable

- Messages : 615
- Enregistré le : 12 oct. 2020, 17:28
- Département : 01 Ain
- Localisation : Bourg en bresse
- Moto : Africa Twin 93/95 750 RD07
- moto 2 : Autres
- A remercié : 0
- A été remercié : 0
- Âge : 37
Re: Greffe de Phares à LED
Étant en pleine rénovation/révision de la moto je n'ai pas encore pu rouler avec, j'ai simplement fait les tests et réglages en étant face à ma porte de garage.
Un faisceau bien large et bien droit pour les feux de croisement (parfait pour ne pas éblouir ceux d'en face) et super puissant pour les plein phare.
Ça a l'air de beaucoup éclairer, je ferais un retour après avoir roulé de nuit.
Un faisceau bien large et bien droit pour les feux de croisement (parfait pour ne pas éblouir ceux d'en face) et super puissant pour les plein phare.
Ça a l'air de beaucoup éclairer, je ferais un retour après avoir roulé de nuit.
Le voyage est la seule chose qu'on achète qui nous rend plus riche.....
- Carlos Amoëlle
- Adhérent 2026/27

- Messages : 185
- Enregistré le : 05 avr. 2021, 23:17
- Département : 17 Charente-Maritime
- Localisation : Rochefort
- Moto : Africa Twin 88/89 650 RD03
- moto 2 : Autres
- A remercié : 0
- A été remercié : 4 fois
- Âge : 38
Re: Greffe de Phares à LED
Bonjour @All-might ,
As-tu eu l'occasion de tester ton double optique LED depuis janvier ? Je vais à minima passer ma RD03 en double code/double phare et je me pose la question de passer en LED pour avoir un truc qui crache (RAID de nuit envisagé).
Merci d'avance pour ton retour
As-tu eu l'occasion de tester ton double optique LED depuis janvier ? Je vais à minima passer ma RD03 en double code/double phare et je me pose la question de passer en LED pour avoir un truc qui crache (RAID de nuit envisagé).
Merci d'avance pour ton retour
- All-might
- Piste carrossable

- Messages : 615
- Enregistré le : 12 oct. 2020, 17:28
- Département : 01 Ain
- Localisation : Bourg en bresse
- Moto : Africa Twin 93/95 750 RD07
- moto 2 : Autres
- A remercié : 0
- A été remercié : 0
- Âge : 37
Re: Greffe de Phares à LED
Bonjour
Aloes oui j'ai pu tester et wouhaaaa ça crache!!!!
Même mes feux additionnels sont superflus, il faut bien regler les phares mais c'est super impressionnant la portée et la luminosité que tu gagnes!!!!
Vraiment je recommande cette modification pour rouler la nuit
Aloes oui j'ai pu tester et wouhaaaa ça crache!!!!
Même mes feux additionnels sont superflus, il faut bien regler les phares mais c'est super impressionnant la portée et la luminosité que tu gagnes!!!!
Vraiment je recommande cette modification pour rouler la nuit
Le voyage est la seule chose qu'on achète qui nous rend plus riche.....
- Carlos Amoëlle
- Adhérent 2026/27

- Messages : 185
- Enregistré le : 05 avr. 2021, 23:17
- Département : 17 Charente-Maritime
- Localisation : Rochefort
- Moto : Africa Twin 88/89 650 RD03
- moto 2 : Autres
- A remercié : 0
- A été remercié : 4 fois
- Âge : 38
- Stefter
- Adhérent 2026/27

- Messages : 6115
- Enregistré le : 26 oct. 2013, 12:57
- Département : 38 Isère
- Localisation : 38 brezins
- Moto : Transalp 750 > 2023
- moto 2 : Transalp 2008 à 2012 700
- A remercié : 0
- A été remercié : 18 fois
- Âge : 60
Re: Greffe de Phares à LED
je ressort ce post pour l'avoir sous la main!
je vais en installés sur la 03...
je vais en installés sur la 03...
TROIS/HUIT power
- All-might
- Piste carrossable

- Messages : 615
- Enregistré le : 12 oct. 2020, 17:28
- Département : 01 Ain
- Localisation : Bourg en bresse
- Moto : Africa Twin 93/95 750 RD07
- moto 2 : Autres
- A remercié : 0
- A été remercié : 0
- Âge : 37
Re: Greffe de Phares à LED
Hello
Je n'ai pas vu ton message de décembre
As tu trouvé ton bonheur ou souhaites tu toujours le lien ?
Le voyage est la seule chose qu'on achète qui nous rend plus riche.....
- Tanxane
- Coupe-feu

- Messages : 820
- Enregistré le : 15 oct. 2014, 23:42
- Département : 06 Alpes-Maritimes
- Localisation : Cannes
- Moto : Africa Twin 96/03 750 RD07a
- A remercié : 0
- A été remercié : 0
- Âge : 60
Re: Greffe de Phares à LED
En tous cas, je peux te dire qu'en ce qui me concerne ça fonctionne toujours aussi bien 4 ans plus tard.
- Fox
- Aftout

- Messages : 7889
- Enregistré le : 27 oct. 2013, 21:41
- Département : 95 Val-d'Oise
- Moto : Africa Twin 96/03 750 RD07a
- A remercié : 0
- A été remercié : 1 fois
- Âge : 56
Re: Greffe de Phares à LED
hello oui je veux bien . j'ai trouvé un support de phare . reste a savoir si on va nous les casser avec le CT
- All-might
- Piste carrossable

- Messages : 615
- Enregistré le : 12 oct. 2020, 17:28
- Département : 01 Ain
- Localisation : Bourg en bresse
- Moto : Africa Twin 93/95 750 RD07
- moto 2 : Autres
- A remercié : 0
- A été remercié : 0
- Âge : 37
Re: Greffe de Phares à LED
Tu as trouvé un support de phare fait maison où tu as sacrifié un phare HS?Fox a écrit : 18 mai 2022, 18:40hello oui je veux bien . j'ai trouvé un support de phare . reste a savoir si on va nous les casser avec le CT![]()
Après il y a l'inscription E1 sur les feux c'est donc homologué mais de la à ce que ça passe au CT........
J'ai cru lire quelque part (ici où Facebook) quelqu'un qui a créé un support
https://a.aliexpress.com/_ufR2XJ
Le voyage est la seule chose qu'on achète qui nous rend plus riche.....
- Fox
- Aftout

- Messages : 7889
- Enregistré le : 27 oct. 2013, 21:41
- Département : 95 Val-d'Oise
- Moto : Africa Twin 96/03 750 RD07a
- A remercié : 0
- A été remercié : 1 fois
- Âge : 56
Re: Greffe de Phares à LED
j'ai eu le support ainsi que les phares en occas . j'avais senti le coup venir pour le CT . je la passerais en config halogène une fois tout les 2 ans . pour le pot pareil j'ai celui d'origine encoreAll-might a écrit : 18 mai 2022, 22:02Tu as trouvé un support de phare fait maison où tu as sacrifié un phare HS?Fox a écrit : 18 mai 2022, 18:40hello oui je veux bien . j'ai trouvé un support de phare . reste a savoir si on va nous les casser avec le CT![]()
Après il y a l'inscription E1 sur les feux c'est donc homologué mais de la à ce que ça passe au CT........
J'ai cru lire quelque part (ici où Facebook) quelqu'un qui a créé un support
https://a.aliexpress.com/_ufR2XJ
merci pour le lien
- Davildos
- Genoux au sol

- Messages : 316
- Enregistré le : 06 juin 2016, 21:31
- Département : Autre
- Localisation : Côte d'Ivoire
- Moto : Africa Twin 90/92 750 RD04
- moto 2 : Autres
- A remercié : 4 fois
- A été remercié : 3 fois
Re: Greffe de Phares à LED
Bravo ! Et en terme de poids par rapport à l'origine, qu'est ce que ça donne ?
- JLD80
- Adhérent 2026/27

- Messages : 2864
- Enregistré le : 26 oct. 2013, 16:55
- Département : 80 Somme
- Localisation : Somme
- Moto : Africa Twin 90/92 750 RD04
- moto 2 : Autres
- A remercié : 24 fois
- A été remercié : 21 fois
- Âge : 47
Re: Greffe de Phares à LED
je ne sais plus de combien mais c'est plus lourd que l'origineDavildos a écrit : 16 sept. 2022, 23:36 Bravo ! Et en terme de poids par rapport à l'origine, qu'est ce que ça donne ?
- Bak à douch'
- Ligne droite

- Messages : 35
- Enregistré le : 14 juil. 2022, 16:12
- Département : 17 Charente-Maritime
- Localisation : Les Essards
- Moto : Africa Twin 93/95 750 RD07
- A remercié : 0
- A été remercié : 0
- Bak à douch'
- Ligne droite

- Messages : 35
- Enregistré le : 14 juil. 2022, 16:12
- Département : 17 Charente-Maritime
- Localisation : Les Essards
- Moto : Africa Twin 93/95 750 RD07
- A remercié : 0
- A été remercié : 0
Re: Greffe de Phares à LED
Pas mal avancé ces derniers jours sur le remontage de ma titine.
Voilà comment redonner un bon coup de jeune à une RD07.
Et ne vous inquiétez pas, le faisceau n'a pas été modifié, les phares sont montés sur une pièce cassée que j'ai redressé et je peux tout remettre d'origine si besoin (enfin... avec quelques heures de travail tout de même...)
Voilà comment redonner un bon coup de jeune à une RD07.
Et ne vous inquiétez pas, le faisceau n'a pas été modifié, les phares sont montés sur une pièce cassée que j'ai redressé et je peux tout remettre d'origine si besoin (enfin... avec quelques heures de travail tout de même...)
- Zebulon
- Adhérent 2026/27

- Messages : 10968
- Enregistré le : 25 sept. 2019, 14:36
- Département : 34 Hérault
- Localisation : Hérault/Htes Alpes
- Moto : Africa Twin 1100 Standard EERA Manuel 2020 ou plus
- A remercié : 26 fois
- A été remercié : 113 fois
- Âge : 66
Re: Greffe de Phares à LED
renversant tout çà 
CRF1100 20 - CRF1000 16 ....... Transalp 97 ....
Seul on va plus vite, ensemble on va plus loin
I do not ride fast, I ride far / I'm not lost, I'm just exploring
Seul on va plus vite, ensemble on va plus loin
I do not ride fast, I ride far / I'm not lost, I'm just exploring
Qui est en ligne
Utilisateurs parcourant ce forum : Aucun utilisateur enregistré
